Notices
General Engine Management / Tuning Forum Discuss general EMS tuning concepts that do not pertain to a specfic brand or product.

Help last bits engine swap

Thread Tools
 
Search this Thread
 
Old Oct 2, 2018 | 06:18 PM
  #1  
Fatso91's Avatar
Thread Starter
Newbie
 
Joined: May 2018
Posts: 9
Likes: 0
From: Norway
Help last bits engine swap

hi

done a evo engine swap, just finishing lf and topping it with fluid tomorrow, need blind plugs for the oil cooler as the new engine is evo 7 and i could not get it to fit in my evo 4 chassie, and dont want to use the old cooler after old engine broke.

but i need som help on some small air connections.

the in is air outlet on the turbo, small plug, which cabel to attach here?

next is under the inlet, between air filter and turbo.

the third is on the wastegate solenoid.

please look at the lictures, got a 3 way split that is showing on 1 picture, where 1 end goes to the wastegate solenoid, and the other to the wastegate, guessing one of them above is taking the last spot.

hoping someone can help me so i can get the engine running tomorrow



Under inlet

Outlet turbo and 3 way split

Wastegate solenoid
Reply
Old Oct 2, 2018 | 06:59 PM
  #2  
MinusPrevious's Avatar
EvoM Staff Alumni
iTrader: (3)
 
Joined: May 2008
Posts: 7,704
Likes: 1,387
From: So.Cal
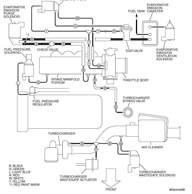
These 2 diagrams are for the EvO9 engine but may be similar to the 7

Just trying to help


Reply
Old Oct 2, 2018 | 10:35 PM
  #3  
Fatso91's Avatar
Thread Starter
Newbie
 
Joined: May 2018
Posts: 9
Likes: 0
From: Norway
Perfect!! Thanks alot
Reply




All times are GMT -7. The time now is 05:05 PM.